扬中正宜塑业有限公司

YANGZHONG ZHENGYI PLASTIC INDUSTRY CO., LTD

  • 1
  • 2
石墨改性聚丙烯换热器(冷凝器)
  • 点击数:1001
  • 产品类别: 产品分类 石墨改性聚丙烯换热器
  • 产品描述:
  • 石墨改性聚丙烯换热器(冷凝器)



     

     

     

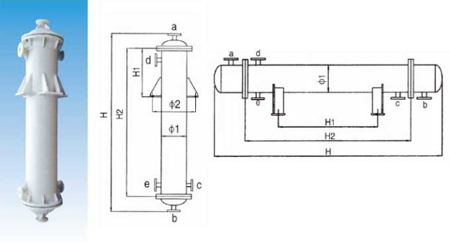
    管口使用表
    a.介质入口或出口  b.介质入口或出口  c.冷却水入口  d.冷却水出口  e.排净口

    物理机械性能表

    石墨改性聚丙烯性能

    数据

    纯聚丙烯性能

    数据

    比重

    1.1

    比重

    0.91

    工作温度℃

    -5~125

    工作温度℃

    -10~130

    线膨胀系数×10-5/℃

    5.7-12

    线膨胀系数×10-5/℃

    6-13

    抗拉强度kg/cm2

    ≤6.5

    抗拉强度kg/cm2

    ≤15

    抗拉强度kg/cm2

    ≤230

    抗拉强度kg/cm2

    ≤300

    焊接抗拉强度kg/cm2

    ≤123

    焊接抗拉强度kg/cm2

    ≤165

    导热系数千卡/米.小时.度

    2.8

    导热系数千卡/米.小时.度

     

    工作压力

    正压MPa

    ≤0.3

    工作压力

    正压MPa

    0.3

    负压MPa

    -0.1

    负压MPa

    -0.1

    出厂壳程水压实验MPa

    0.4

    出厂壳程水压实验MPa

    0.4

     


    材质特点
    (1)聚丙烯具有优良的耐化学的品性,对于无机化合物、不论酸、碱、盐溶液,除强氧化性物料外,几乎直到120℃都对其无破坏作用,对几乎所有溶剂在温室下均不溶解,一般烷、烃、醇、酚、醛、酮类等介质上均可使用。
    (2)聚丙烯塑料融点为164-174℃,因此一般使用温度可达110-125℃
    (3)不结垢,不污染介质,无毒性,也可用于食品工业。
    (4)材质比重轻设备安装维修极为方便。

    由于具有以上特点,所以本品设备适于化工,制药,染化、冶金、食品、环保、化纤等行业中各种用途的换热设备及容器代替了原有的不锈钢、搪瓷;石墨、碳钢、玻璃等设备,使用后效果显著,已受到广大用户的欢迎。

    注意事项
    1、订货时,请查阅聚丙烯的腐蚀数据,针对介质和使用条件选购。
    2、每台换热器规格面积由客户确定,规格请参考换热器规格表。
    3、订货时要指明安装形式,如改变管接口大小及方位请客户提前指出。
    4、塑料设备较脆,要轻拿轻放,安装时要慢慢紧固螺栓,以免损坏设备。
    5、开车时先注入冷却水,应避免与明火接触。





    m2

    壳  体

    列管
    (20)

    管接口规格

    ф1

    ф2

    立式

    卧式

    管数

    a

    b

    c

    d

    e

    H1

    H2

    H

    H1

    H2

    H

    2

    250

    470

    250

    800

    1350

    400

    800

    1450

    48

    50

    50

    40

    50

    50

    3

    250

    470

    300

    1050

    1650

    600

    1050

    1750

    48

    4

    250

    470

    450

    1430

    1950

    800

    1430

    2050

    48

    4

    310

    530

    300

    888

    1550

    600

    888

    1650

    75

    5

    310

    530

    400

    1100

    1800

    800

    1100

    1800

    75

    6

    310

    530

    450

    1350

    2000

    800

    1350

    2050

    75

    8

    310

    530

    600

    1800

    2450

    1000

    1800

    2500

    75

    65

    65

    50

    65

    50

    10

    310

    530

    750

    2250

    2900

    1300

    2250

    2950

    75

    10

    400

    620

    450

    1350

    2050

    800

    1350

    2100

    144

    12

    310

    530

    900

    2700

    3350

    1600

    2700

    3400

    75

    12

    400

    620

    550

    1650

    2300

    1000

    1650

    2350

    144

    14

    400

    620

    650

    1900

    2550

    1100

    1900

    2600

    144

    16

    400

    620

    700

    2150

    2800

    1200

    2150

    2850

    144

    18

    400

    620

    750

    2250

    2950

    1300

    2250

    3000

    144

    80

    80

    50

    65

    50

    20

    400

    620

    800

    2500

    3200

    1500

    2500

    3250

    144

    22

    400

    620

    900

    2750

    3400

    1600

    2750

    3450

    144

    24

    400

    620

    1000

    3000

    3600

    1800

    3000

    3650

    144

    30

    500

    720

    700

    2100

    2800

    1200

    2100

    2850

    234

    40

    500

    720

    1000

    3000

    3700

    1800

    3000

    3750

    234

    50

    500

    720

    1500

    3500

    4200

    2100

    3500

    4250

    234

    100

    100

    50

    65

    50

    50

    600

    820

    850

    2500

    3200

    1500

    2500

    3250

    346

    60

    600

    820

    1000

    3000

    3700

    1800

    3000

    3750

    346

    70

    600

    820

    1000

    3500

    4200

    2100

    3500

    4250

    346

    80

    600

    820

    1500

    4000

    4700

    2400

    4000

    4750

    346

    90

    600

    820

    1500

    4500

    5200

    2700

    4500

    5250

    346

    90

    700

    920

    1000

    2800

    3500

    1600

    2800

    3550

    512

    100

    700

    920

    1000

    3100

    3800

    1900

    3100

    3850

    512

    150

    150

    65

    80

    50

    120

    800

    1020

    1000

    3000

    3700

    1800

    3000

    3750

    646

    150

    800

    1020

    1500

    3700

    4400

    2200

    3700

    4450

    646

    200

    800

    1020

    1700

    4435

    5135

    2900

    4435

    5135

    646

    200

    200

    80

    100

    65

   产品分类
     PRODUCTS

手机:13775318190


电话:

0511-88520090

手机:

13775318190

传真:

0511-88450010

Copyright © 2022-2027 www.zysy96.com All rights reserved  版权所有